Section 01-14A: Handles, Locks, Latches and Mechanisms | 1996 F-150, F-250, F-350, F-Super Duty and Bronco Workshop Manual |



| Pin Number | Circuit | Circuit Function |
|---|---|---|
| 1 | 57 (BK) | Ground Circuit |
| 2 | 119 (PK/Y) | Lock Motors Feed/Return |
| 3 | 171 (BK/W) | Power |
| 4 | 120 (PK/LG) | Lock Motors Feed/Return |
| 5 | 57 (BK) | Ground Circuit |
| 6 | 313 (W/Y) | Front Window Regulator Switch (LH) to Front Window Regulator Motor (RH) |
| 7 | 57 (BK) | Ground Circuit |
| 8 | 227 (Y) | Left Window Regulator Switch to Left Window Regulator Motor |
| 9 | 57 (BK) | Ground Circuit |
| 10 | 400 (LB/BK) | Power |
| 11 | 400 (LB/BK) | Power |
| 12 | 57 (BK) | Ground Circuit |
| 13 | 314 (T/LB) | Left Front Window Regulator Switch to Right Front Window Regulator Motor |
| 14 | 57 (BK) | Ground Circuit |
| 15 | 226 (W/BK) | Left Window Regulator Switch to Left Window Regulator Motor |

| Pin Number | Circuit | Circuit Function |
|---|---|---|
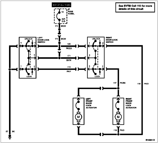
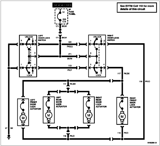
| 1 | 120 (PK/LG) | Door Lock Switch (Unlock) |
| 2 | 118 (PK/O) | Door Lock Motor (Unlock) |
| 3 | 171 (BK/W) | Power |
| 4 | 117 (PK/BK) | Door Lock Motor (Lock) |
| 5 | 119 (PK/Y) | Door Lock Switch (Lock) |
| 6 | 333 (Y/R) | Window Regulator Switch to Window Regulator Motor |
| 7 | 314 (T/LB) | Left Front Window Regulator Switch to Right Front Window Regulator Motor |
| 8 | 400 (LB/BK) | Power |
| 9 | 313 (W/Y) | Left Front Window Regulator Switch to Left Rear Window Regulator Motor |
| 10 | 334 (R/Y) | Window Regulator Switch to Window Regulator Motor |