Section 06-00: Brake System, Service | 1996 F-150, F-250, F-350, F-Super Duty Chassis Cab, Motorhome Chassis and Bronco Workshop Manual |



| Pin Number | Circuit | Circuit Function |
|---|---|---|
| 1 | 904 (LG/R) | Charge Indicator Lamp |
| 2 | 932 (GY/W) | High Beam Indicator Input |
| 3 | 57 (BK) | Ground |
| 4 | 450 (DG/LG) | Fasten Belt Indicator Input |
| 5 | 29 (Y/W) | Fuel Level Input (with Tachometer) |
| 6 | 19 (LB/R) | Instrument Cluster Illumination Input |
| 7 | 57 (BK) | Ground |
| 8 | 2 (W/LB) | Right Turn Input |
| 9 | 648 (W/PK) | Tachometer Input Signal |
| 10 | 398 (BK/Y) | Tachometer Ground (for 8 Cylinder) |
| 11 | 784 (LB/BK) | Low Range Indicator Input |
| 12 | 210 (LB) | 4x4 Indicator Input |
| 13 | 640 (R/Y) | Power Supply in RUN and START |
| 14 | 16 (R/LG) | Charge Indicator Input |

| Pin Number | Circuit | Circuit Function |
|---|---|---|
| 1 | 875 (BK/LB) | Dedicated Ground — Closed Loop |
| 2 | 658 (PK/LG) | PCM to Check Engine Indicator Lamp |
| 3 | 603 (DG) | Failure Warning Light (Anti-Lock) |
| 4 | 977 (P/W) | Dual Brake Warning Switch to Indicator Lamp |
| 5 | — | Not Used |
| 6 | 29 (Y/W) | Fuel Gauge to Fuel Gauge Sender |
| 7 | 3 (LG/W) | Front Turn Signal Lamp (LH) |
| 8 | 31 (W/R) | Oil Pressure Indicator to Oil Pressure Sending Unit |
| 9 | 875 (BK/LB) | Dedicated Ground — Closed Loop |
| 10 | 39 (R/W) | Temperature Gauge to Temperature Sending Unit |
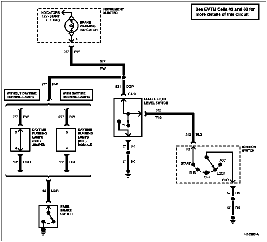
| 11 | 531 (PG/Y) | Brake Fluid Level Warning Indicator |
| 12 | 608 (BK/Y) | Air Bag Indicator |
| 13 | 640 (R/Y) | Power to Gauges, Hot in START or RUN |
| 14 | — | Not Used |

| Pin Number | Circuit | Circuit Function |
|---|---|---|
| 1 | 904 (LG/R) | Charge Indicator Lamp |
| 2 | 932 (GY/W) | HI Beam Indicator Input |
| 3 | 57 (BK) | Ground |
| 4 | 450 (DG/LG) | Fasten Belt Indicator Input |
| 5 | 29 (Y/W) | Fuel Level Input (with Tachometer) |
| 6 | 19 (LB/R) | Instrument Cluster Illumination Input |
| 7 | 57 (BK) | Ground |
| 7 | 398 (BK/Y) | Ground |
| 8 | 2 (W/LB) | Right Turn Input |
| 8 | 2 (W/LB) | Right Front Park/Turn Input |
| 9 | 648 (W/PK) | Tachometer Input Signal |
| 10 | 398 (BK/Y) | Tachometer Ground (for 8 Cylinder) |
| 11 | 784 (LB/BK) | Low Range Indicator Input |
| 12 | 210 (LB) | 4x4 Indicator Input |
| 13 | 640 (R/Y) | Power Supply in RUN and START |
| 14 | 16 (R/LG) | Charge Indicator Input |

| Pin Number | Circuit | Circuit Function |
|---|---|---|
| 1 | 875 (BK/LB) | Dedicated Ground — Closed Loop |
| 2 | 658 (PK/LG) | PCM to Check Engine Indicator Lamp |
| 3 | 603 (DG) | Failure Warning Light (Anti-Lock) |
| 4 | 977 (P/W) | Dual Brake Warning Switch to Indicator Lamp |
| 5 | — | Not Used |
| 6 | 29 (Y/W) | Fuel Level Input (Without Tachometer) Fuel Level Output (with Tachometer) |
| 7 | 3 (LG/W) | Front Turn Signal Lamp (LH) Front Park/Turn Signal Lamp (LH) |
| 8 | 31 (W/R) | Oil Pressure Indicator to Oil Pressure Sending Unit |
| 9 | 570 (BK/W) | Dedicated Ground — Closed Loop |
| 10 | 39 (R/W) | Temperature Gauge to Temperature Sending Unit |
| 11 | — | Not Used |
| 12 | 608 (BK/Y) | Air Bag Indicator |
| 13 | 640 (R/Y) | Power to Gauges, Hot in START or RUN |
| 14 | — | Not Used |

| Pin Number | Circuit | Circuit Function |
|---|---|---|
| A1 | 297 (BK/LG) | Hot in ACC or RUN |
| A2 | 687 (GY/Y) | Hot in RUN |
| A3 | 687 (GY/Y) | Hot in RUN |
| A4 | 687 (GY/Y) | Hot in RUN |
| B1 | 37 (Y) | Battery Input |
| B2 | 37 (Y) | Battery Input |
| B3 | 37 (Y) | Battery Input |
| B4 | 37 (Y) | Battery Input |
| B5 | 37 (Y) | Battery Input |
| I1 | 16 (R/LG) | Hot in RUN or START |
| I2 | — | Not Used |
| P1 | 41 (BK/LB) | Bulb Test (Diesel Only) |
| P2 | 512 (T/LG) | Bulb Test |
| STA | 32 (R/LB) | Hot in START |
| GND | 57 (BK) | Ground |

| Pin Number | Circuit | Circuit Function |
|---|---|---|
| 1 | 932 (GY/W) | HI Beam Indicator |
| 2 | — | Not Used |
| 3 | 298 (P/O) | Fused RUN Only Feed |
| 4 | 162 (LG/R) | Release Lever Warning Indicator Lamp — Console |
| 5 | 977 (P/W) | Brake Warning Indicator |
| 6 | 13 (R/BK) | Headlamp Dimmer Switch to Low Beams |
| 7 | 38 (BK/O) | Power (Hot at All Times) |
| 8 | 12 (LG/BK) | Headlamp Dimmer Switch to High Beams |