Section 07-14B: Park/Neutral Position (PNP) Switch | 1996 F-150, F-250, F-350 4x2 and F-250, F-350 4x4 Vehicles Equipped with C6 Automatic Transmission Workshop Manual
|


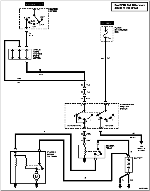
| Pin Number | Circuit | Circuit Function |
|---|---|---|
| 1 | — | Not Used |
| 2 | 32 (R/LB) | Starter Control |
| 3 | — | Not Used |
| 4 | 140 (BK/PK) | Backup Lamp |
| 5 | — | Not Used |
| 6 | 298 (P/O) | Fused Run Only Feed |
| 7 | — | Not Used |
| 8 | 33 (W/PK) | Starter Control-to-Interlock Module |