Section 11-05: Steering Column Switches | 1996 F-150, F-250, F-350, F-Super Duty, F-Super Duty Motorhome and Bronco Workshop Manual |











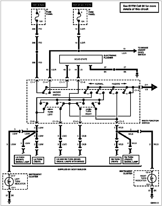
| Pin Number | Circuit | Circuit Function |
|---|---|---|
| 1 | 44 (LB) | Intermittent Power from Turn Flasher |
| 2 | 5 (O/LB) | Output to Right Rear Stop/Turn Lamp |
| 3 | — | Not Used |
| 4 | 385 (W/R) | Intermittent Power from Hazard Flasher |
| 5 | 2 (W/LB) | Output to Right Front Turn Lamp |
| 6 | — | Not Used |
| 7 | — | Not Used |
| 8 | 3 (LG/W) | Output to Left Front Turn Lamp |
| 9 | 511 (LG) | Power from Brake On/Off (BOO) Switch |
| 10 | 9 (LG/O) | Output to Left Rear Stop/Turn Lamp |

| Pin Number | Circuit | Circuit Function |
|---|---|---|
| 1 | 298 (P/O) | Power (Hot in RUN) |
| 2 | 5 (O/LB) | Output to Right Rear Stop/Turn Lamp |
| 3 | — | Not Used |
| 4 | 10 (LG/R) | Power (Hot at All Times) |
| 5 | 2 (W/LB) | Output to Right Front Turn Lamp |
| 6 | 44 (LB) | Intermittent Power From Electronic Flasher |
| 7 | — | Not Used |
| 8 | 3 (LG/W) | Output to Left Front Turn Lamp |
| 9 | 511 (LG) | Power From Brake On/Off (BOO) Switch |
| 10 | 9 (LG/O) | Output to Left Rear Stop/Turn Lamp |
| 11 | 49 (O) | Electronic Flasher Input (Hazard) |

| Pin Number | Circuit | Circuit Function |
|---|---|---|
| 1 | 589 (O) | Intermittent Governor to Windshield Wiper Switch |
| 2 | 15 (R/Y) | Headlamp Dimmer Switch Feed (High/Low Beam Selection) |
| 3 | 13 (R/BK) | Low Beams |
| 4 | 993 (BR/W) | Windshield Wiper Intermittent Governor Ground |
| 5 | 12 (LG/BK) | High Beams |
| 6 | 590 (DB/W) | Intermittent Governor to Windshield Wiper Switch |
| 7 | 196 (DB/O) | Flash-to-Pass Power Feed to High Beams |

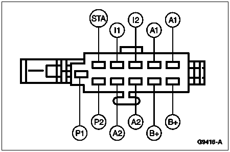
| Pin Number | Circuit | Circuit Function |
|---|---|---|
| A1 | 297 (BK/LG) | Power (Hot in ACC or RUN) |
| A2 | 687 (GY/Y) | Power (Hot in RUN) |
| A3 | 687 (GY/Y) | Power (Hot in RUN) |
| A4 | 687 (GY/Y) | Power (Hot in RUN) |
| B1 | 37 (Y) | Battery Input |
| B2 | 37 (Y) | Battery Input |
| B3 | 37 (Y) | Battery Input |
| B4 | 37 (Y) | Battery Input |
| B5 | 37 (Y) | Battery Input |
| I1 | 16 (R/LG) | Power (Hot in START or RUN) |
| I2 | — | Not Used |
| P1 | 41 (BK/LB) | Bulb Test (Diesel Only) |
| P2 | 512 (T/LG) | Bulb Test |
| STA | 32 (R/LB) | Power (Hot in START) |
| GND | 57 (BK) | Ground |

| Pin Number | Circuit | Circuit Function |
|---|---|---|
| STA | 33 (W/PK) | Power (Hot in START) |
| I1 | 16 (R/LG) | Power (Hot in RUN) |
| I2 | 262 (BK/PK) | Power (Hot in START) |
| A1 | 297 (BK/LG) | Power (Hot in ACC or RUN) |
| A1 | — | Not Used |
| P1 | 977 (P/W) | Bulb Test Ground |
| P2 | 977 (P/W) | Ground During Start |
| A2 | 687 (GY/Y) | Power (Hot in RUN) |
| A2 | — | Not Used |
| B+ | 37 (Y) | Power (Hot at All Times) |
| B+ | 37 (Y) | Power (Hot at All Times) |