Section 12-00: Climate Control System, Service | 1996 F-150, F-250, F-350, F-Super Duty and Bronco, F-Super Duty Motorhome Chassis Workshop Manual |




| Pin Number | Circuit | Circuit Function |
|---|---|---|
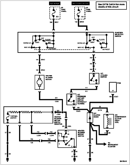
| 1 | 348 (P) | A/C Demand Signal |
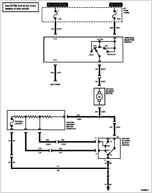
| 2 | 399 (BR/Y) | Heater Blower Motor Switch Feed |
| 3 | 182 (BR/W) | Thermostat Switch Feed |
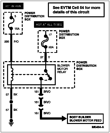
| 4 | 181 (BR/O) | Blower Motor Feed |



| Pin Number | Circuit | Circuit Function |
|---|---|---|
| 1 | — | Not Used |
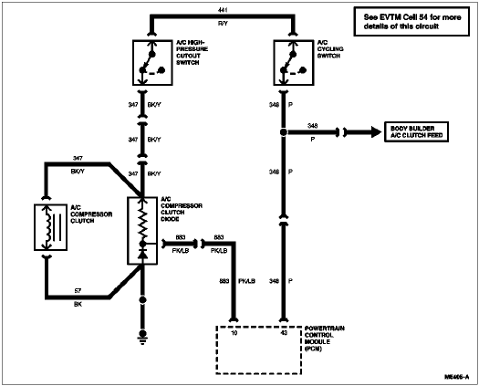
| 2 | 441 (R/Y) | A/C Pressure Switch to A/C Cycling Switch |
| 3 | — | Not Used |
| 4 | 198 (DG/O) | A/C Pressure Switch to Control Relay |


| Pin Number | Circuit | Circuit Function |
|---|---|---|
| 1 | 57 (BK) | Ground Circuit |
| 2 | 261 (O/BK) | Blower Motor to Switch — High |
| 3 | 754 (LG/W) | Blower Motor Speed Controller to Resistor 1 — Med/Low |
| 4 | 752 (Y/R) | Blower Motor Speed Controller to Resistor 2 — Med/High |

