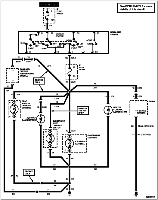
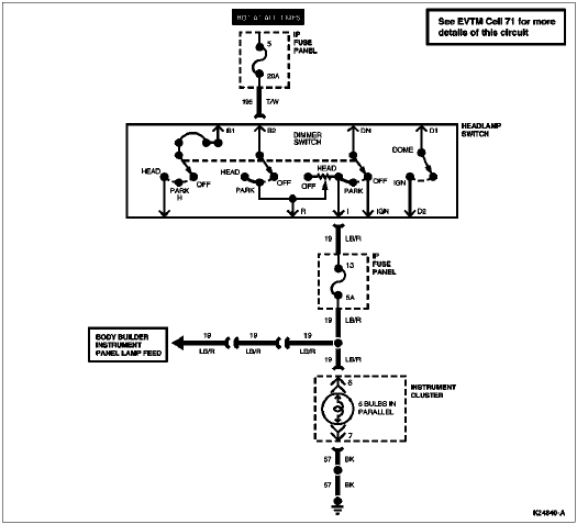
Section 13-00: Instrument Cluster and Panel Lighting | 1996 F-150, F-250, F-350, F-Super Duty and Bronco Workshop Manual |



| Pin Number | Circuit | Circuit Function |
|---|---|---|
| 1 | 904 (LG/R) | Charge Indicator Lamp |
| 2 | 932 (GY/W) | High Beam Indicator Lamp Feed |
| 12 (LG/BK) | High Beam Indicator* | |
| 3 | 57 (BK) | Ground |
| 4 | 450 (DG/LG) | Seat Belt Warning Indicator Lamp Feed |
| 5 | 29 (Y/W) | Fuel Level Input (with Tachometer) |
| 6 | 19 (LB/R) | Instrument Cluster Illumination Input |
| 7 | 57 (BK) | Ground |
| 8 | 2 (W/LB) | Front Turn Signal Lamp (RH) |
| 9 | 648 (W/PK) | Tachometer Input Signal |
| 11 (T/Y) | Tachometer Input Signal* | |
| 10 | 398 (BK/Y) | Tachometer Ground (Eight-Cylinder Gasoline Only) |
| 57 (BK) | Tachometer Ground* | |
| 11 | 784 (LB/BK) | Low Range Indicator Input |
| — | Not Used* | |
| 12 | 210 (LB) | 4x4 Indicator Lamp to Switch |
| 608 (BK/Y) | Door Ajar Input* | |
| 13 | 640 (R/Y) | Power (Hot in START or RUN) |
| 14 | 16 (R/LG) | Charge Indicator Input |

| Pin Number | Circuit | Circuit Function |
|---|---|---|
| 1 | 875 (BK/LB) | Unique Ground to Gauges |
| 2 | 658 (PK/LG) | PCM to Check Engine Indicator Lamp |
| 3 | 603 (DG) | Failure Warning Light (ABS) |
| 4 | 977 (P/W) | Brake Warning Indicator Input |
| 5 | — | Not Used |
| 6 | 29 (Y/W) | Fuel Level Input (Without Tachometer) |
| 7 | 3 (LG/W) | Front Turn Signal Lamp (LH) |
| 8 | 31 (W/R) | Oil Pressure Indicator to Oil Pressure Sending Unit |
| 9 | 875 (BK/LB) | Unique Ground to Gauges (F-Series) |
| 570 (BK/W) | Dedicated Ground to Gauges (Bronco) | |
| 10 | 39 (R/W) | Temperature Gauge to Temperature Sending Unit |
| 11 | 531 (DG/Y) | Brake Level Switch Input |
| 12 | 608 (BK/Y) | Air Bag Warning Lamp |
| 13 | 640 (R/Y) | Power (Hot in START or RUN) |
| 14 | — | Not Used |

| Pin Number | Circuit | Circuit Function |
|---|---|---|
| B1 | 38 (BK/O) | Power (Hot at All Times) |
| IGN | 137 (Y/BK) | Power (Hot in ACC or RUN) |
| — | Not Used* | |
| B2 | 195 (T/W) | Power (Hot at All Times) |
| I | 294 (W/LB) | From Headlamp Switch to Fuse |
| 19 (LB/R) | Instrument Panel Lamp Feed* | |
| D2 | 706 (GY) | To Remote Keyless Entry |
| 55 (BK/PK) | Courtesy Lamp Switch to Courtesy Lamp (Without Remote Keyless Entry) | |
| 53 (BK/LB) | Interior Lamp Switch Ground Feed* | |
| H | 15 (R/Y) | Headlamp Dimmer Switch Feed |
| D1 | 54 (LG/Y) | Interior Lamp Switch Feed |
| 57 (BK) | Interior Lamp Switch Ground* | |
| R | 14 (BR) | Exterior Lamps Feed |
| DN | 484 (O/BK) | Radio Liquid Crystal Display Feed |
| — | Not Used* |