Section 13-01: Instrument Cluster, Conventional | 1996 F-150, F-250, F-350, Bronco, F-Super Duty Motorhome Chassis Workshop Manual |










| Pin Number | Circuit | Circuit Function |
|---|---|---|
| 1 | — | Not Used |
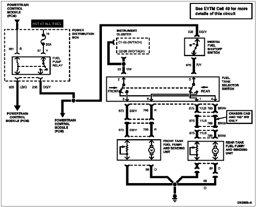
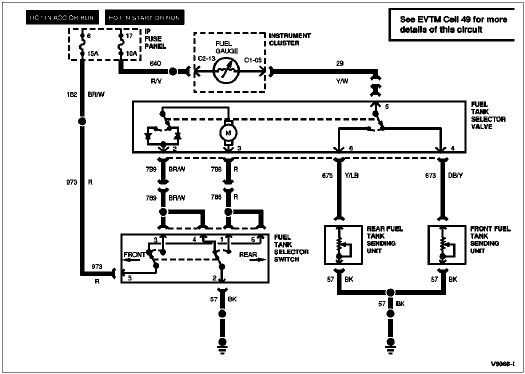
| 2 | 789 (BR/W) | Fuel Tank Selector to Fuel Pump Rear |
| 3 | 786 (R) | Fuel Tank Selector to Fuel Pump Front |
| 4 | 673 (DB/Y) | Selector Switch to Midship Tank |
| 5 | 29 (Y/W) | Fuel Gauge to Fuel Gauge Sender |
| 6 | 675 (Y/LB) | Selector Switch to Aft Axle Tank |

| Pin Number | Circuit | Circuit Function |
|---|---|---|
| 1 | 464 (BK/PK) | Module to Lamp |
| 2 | 42 (R/W) | Switch to Warning Lamp |
| 3 | 737 (W/LB) | Temp Switch to Warning Device |
| 4 | 31 (W/R) | Oil Pressure Indicator to Oil Pressure Sending Unit |
| 5 | 16 (R/LG) | Ignition Switch to Ignition Coil "Battery" Terminal |
| 6 | — | Not Used |
| 7 | 643 (R) | Diesel Water in Fuel Sender to Warning Lamp |
| 8 | 41 (BK/LB) | Warning Lamp Proveout |
| 9 | 640 (R/Y) | Warning Lamps Feed |
| 10 | 99 (LG/BK) | Air Port Solenoid Signal |
| 11 | 16 (R/LG) | Ignition Switch to Ignition Coil "Battery" Terminal |
| 12 | — | Not Used |

| Pin Number | Circuit | Circuit Function |
|---|---|---|
| 1 | 904 (LG/R) | Charge Indicator Lamp |
| 2 | 932 (GY/W) | High Beam Indicator Input |
| 3 | 57 (BK) | Ground |
| 4 | 450 (DG/LG) | Fasten Belt Indicator Input |
| 5 | 29 (Y/W) | Fuel Level Input (with Tachometer) |
| 6 | 19 (LB/R) | Instrument Cluster Illumination Input |
| 7 | 57 (BK) | Ground |
| 8 | 2 (W/LB) | Right Turn Input |
| 9 | 648 (W/PK) | Tachometer Input Signal |
| 10 | 398 (BK/Y) | Tachometer Ground (for 8 Cylinder) |
| 11 | 784 (LB/BK) | Low Range Indicator Input |
| 12 | 210 (LB) | 4x4 Indicator Input |
| 13 | 640 (R/Y) | Power Supply in RUN and START |
| 14 | 16 (R/LG) | Charge Indicator Input |

| Pin Number | Circuit | Circuit Function |
|---|---|---|
| 1 | 875 (BK/LB) | Unique Ground to Gauges |
| 2 | 658 (PK/LG) | "Check Engine Indicator" Input |
| 3 | 603 (DG) | Anti-lock Brake Warning Indicator Input |
| 4 | 977 (P/W) | Brake Warning Indicator Input |
| 5 | — | Not Used |
| 6 | 29 (Y/W) | Fuel Level Input (Without Tachometer) |
| 7 | 3 (LG/W) | Left Turn Input |
| 8 | 31 (W/R) | Oil Pressure Input |
| 9 | 875 (BK/LB) | Unique Ground to Gauges |
| 10 | 39 (R/W) | Temperature Input |
| 11 | 531 (DG/Y) | Brake Level Switch Input |
| 12 | 608 (BK/Y) | Air Bag Indicator |
| 13 | 640 (R/Y) | Power to Gauges, Hot in START or RUN |
| 14 | — | Not Used |

| Pin Number | Circuit | Circuit Function |
|---|---|---|
| 1 | 41 (BK/LB) | Ignition Switch |
| 2 | 643 (R) | Water-in-Fuel Indicator Input |
| 3 | 737 (W/LB) | Overheat Warning Switch Input |
| 4 | 464 (BK/PK) | Glow Plug Relay |
| 5 | 41 (BK/LB) | Fuel Water Switch Input |
| 6 | 1031 (LG) | Fuel Filter Switch to Fuel Filter Warning Lamp |
| 7 | 640 (R/Y) | Battery Input |
| 8 | 57 (BK) | Ground |

| Pin Number | Circuit | Circuit Function |
|---|---|---|
| 1 | 54 (LG/Y) | Battery Input |
| 2 | 676 (PK/O) | Ground |
| 3 | 296 (W/P) | Hot in RUN |
| 4 | 523 (R/PK) | Rear Anti-Lock Brake Signal Input to PSOM |
| 5 | 519 (LG/BK) | Rear Anti-Lock Brake Signal Return |
| 6 | — | Not Used |
| 7 | 679 (GY/BK) | Speed Output to Instrument Cluster, Speed Control Amplifier to Powertrain Control Module |
| 8 | — | Not Used |
| 9 | 567 (LB/Y) | PSOM Programming Connector |
| 10 | — | Not Used |
| 11 | — | Not Used |
| 12 | — | Not Used |
| Pin Number | Circuit | Circuit Function |
|---|---|---|
| 1 | 54 (LG/Y) | Battery Input |
| 2 | 676 (PK/O) | Ground |
| 3 | 296 (W/P) | Power (Hot in RUN) |
| 4 | 491 (O/LB) | 4WABS Signal Input |
| 5 | 530 (LG/Y) | 4WABS Signal Return |
| 6 | — | Not Used |
| 7 | 679 (GY/BK) | Speed Output to Instrument Cluster, Speed Control Amplifier to Powertrain Control Module, and Compass |
| 8 | — | Not Used |
| 9 | 567 (LB/Y) | PSOM Programming Connector |
| 10 | — | Not Used |
| 11 | — | Not Used |
| 12 | — | Not Used |