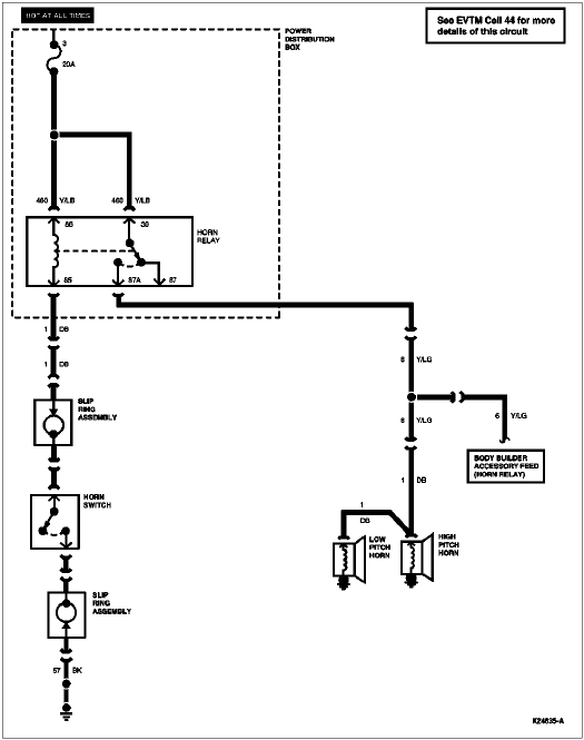
Section 13-06: Horn | 1996 F-150, F-250, F-350, F-Super Duty and Bronco Workshop Manual |


| Pin Number | Circuit | Circuit Function |
|---|---|---|
| 1 | — | Not Used |
| 2 | 848 (DG/O) | Speed Control Switch to Amplifier |
| 3 | — | Not Used |
| 4 | — | Not Used |
| 5 | 151 (LB/BK) | Speed Control On-Off Switch to Amplifier |
| 6 | 1 (DB) | Horn Switch Control |
| 7 | — | Not Used |
| 8 | — | Not Used |
| 9 | — | Not Used |
| 10 | 158 (BK/PK) | Key Warning Switch to Buzzer |
