Section 14-00: Battery and Charging System, Service | 1996 F-150, F-250, F-350, F-Super Duty and Bronco Workshop Manual |





| Pin Number | Circuit | Circuit Function |
|---|---|---|
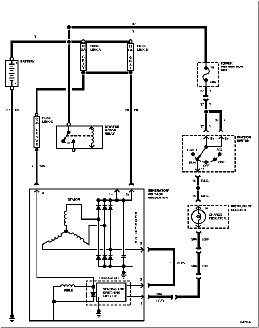
| 1 | 36 (Y/W) * | Generator Output to Power Distribution |
| 2 | 4 (W/BK) | Voltage Regulator S Terminal to Generator S Terminal |
| 3 | 904 (LG/R) | Voltage Regulator to Charge Indicator |

| Pin Number | Circuit | Circuit Function |
|---|---|---|
| 1 | 904 (LG/R) | Charge Indicator Lamp |
| 2 | 932 (GY/W) | High Beam Indicator Input |
| 3 | 57 (BK) | Ground |
| 4 | 450 (DG/LG) | Fasten Belt Indicator Input |
| 5 | 29 (Y/W) | Fuel Level Input (with Tachometer) |
| 6 | 19 (LB/R) | Instrument Cluster Illumination Input |
| 7 | 57 (BK) | Ground |
| 7 | 398 (BK/Y) | Ground a |
| 8 | 2 (W/LB) | Right Turn Input |
| 9 | 648 (W/PK) | Tachometer Input Signal |
| 10 | 398 (BK/Y) | Tachometer Ground b (for 8 Cyl.) |
| 11 | 784 (LB/BK) | Low Range Indicator Input |
| 12 | 210 (LB) | 4x4 Indicator Input |
| 13 | 640 (R/Y) | Power Supply in RUN and START |
| 14 | 16 (R/LG) | Charge Indicator Input |

| Pin Number | Circuit | Circuit Function |
|---|---|---|
| B1 | 37 (Y) | Battery to Load |
| B2 | 37 (Y) | Battery to Load |
| B3 | 37 (Y) | Battery to Load |
| B4 | 37 (Y) | Battery to Load |
| B5 | 37 (Y) | Battery to Load |
| A1 | 297 (BK/LG) | Accessory Feed from Ignition Switch |
| A2 | 687 (GY/Y) | Accessory Feed |
| A3 | 687 (GY/Y) | Accessory Feed |
| A4 | 687 (GY/Y) | Accessory Feed |
| P2 | 512 (T/LG) | Bulb Test |
| GND | 57 (BK) | Ground |
| STA | 32 (R/LB) | Starter Control |
| P1 | 41 (BK/LB) | Warning Lamp Proveout |
| I1 | 16 (R/LG) | Ignition Switch to Ignition Coil Battery Terminal |
| I2 | — | Not Used |