Section 18-01: Wiring and Circuit Protection | 1996 F-150, F-250, F-350, F-Super Duty Chassis Cab, Motorhome Chassis, and Bronco Workshop Manual |



| Pin Number | Circuit | Circuit Function |
|---|---|---|
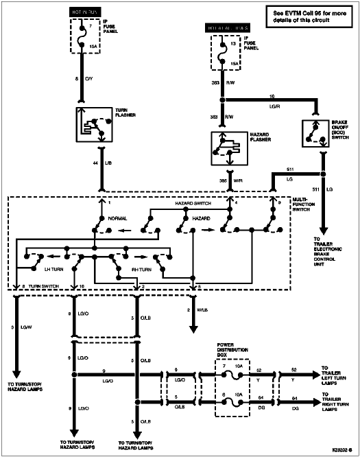
| 1 | 963 (BK/LB) | Trailer Backup Lamps |
| 2 | 49 (O) | Trailer Battery Charge |
| 3 | 64 (DG) | Trailer RH Turn Signal |
| 4 | 43 (DB) | Trailer Brakes |
| 5 | 206 (W) | Trailer Ground |
| 6 | 52 (Y) | Trailer LH Turn Signal |
| 7 | 962 (BR/W) | Trailer Running Lamps |

| Pin Number | Circuit | Circuit Function |
|---|---|---|
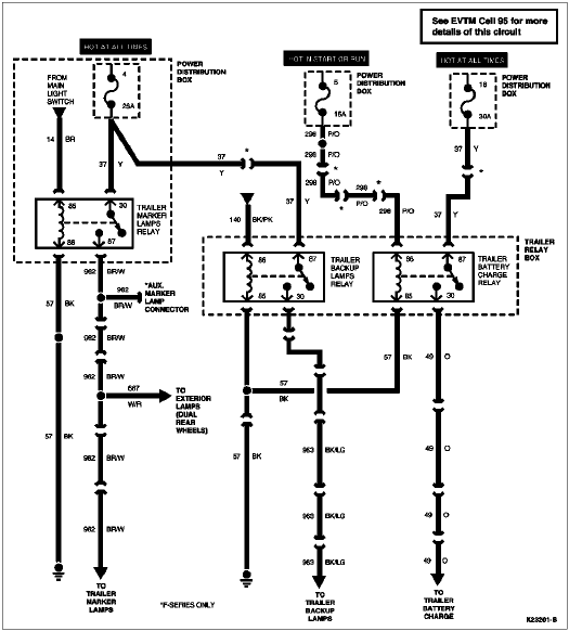
| 86 | 298 (P/O) | Fuse to Relay Coil |
| 87 | 37 (Y) | Fuse to Relay Switch |
| 87a | — | Not Used |
| 30 | 49 (O) | Relay Switch to Trailer Battery Charge |
| 85 | 57 (BK) | Ground |
| Pin Number | Circuit | Circuit Function |
|---|---|---|
| 86 | 140 (BK/PK) | Backup Lamps to Relay Coil |
| 87 | 37 (Y) | Fuse to Relay Switch |
| 87a | — | Not Used |
| 30 | 963 (R/Y) | Relay Switch to Trailer Backup Lamps |
| 85 | 57 (BK) | Ground |