1996 PCED OBDI | SECTION 18: Diesel Diagnosis — 7.3L DI Engine |
A: Vehicle Battery Introduction | A: Pinpoint Tests |
You should enter this pinpoint test only when directed here from the symptom flowcharts.
To prevent the replacement of good components, be aware that the following areas may be at fault:
This pinpoint test is intended to diagnose only the following:
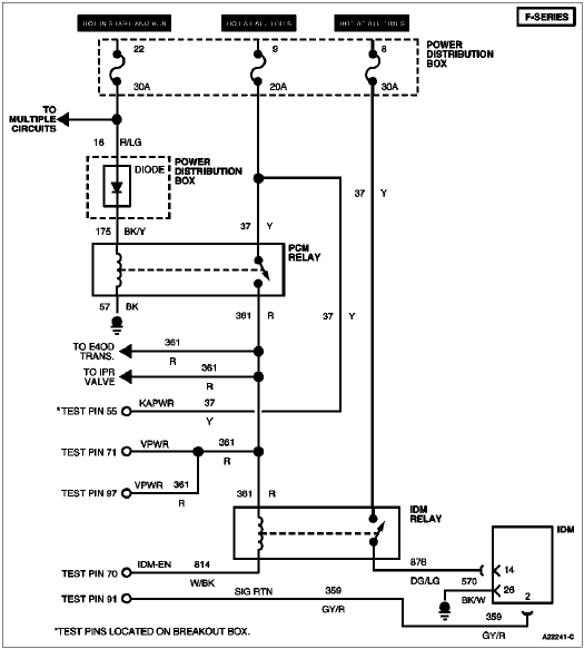
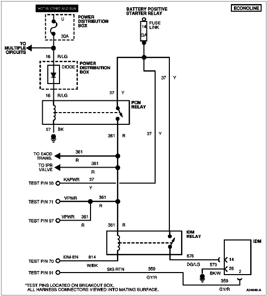
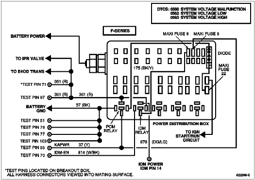
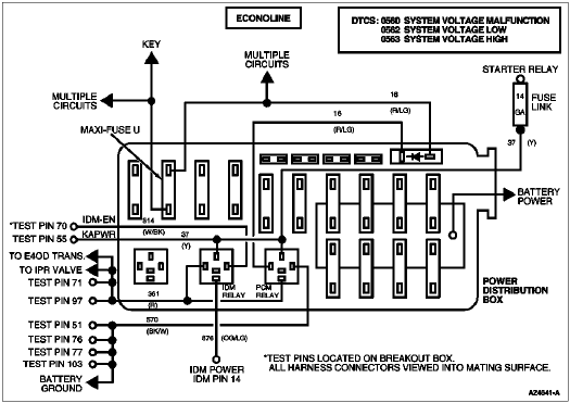
0560 = System Voltage Malfunction
0562 = System Voltage Low
0563 = System Voltage High




| A: Pinpoint Tests |