1997 PCED OBDII-Diesel | SECTION 5C: Pinpoint Tests |
W: Injector Driver Module Enable (IDM-EN) Introduction | W: Pinpoint Tests |
Enter this pinpoint test only when directed here from the symptom flowcharts.
This pinpoint test is intended to diagnose only the following:
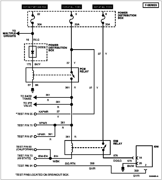
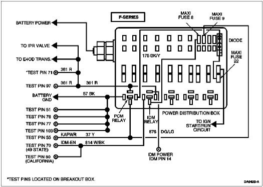
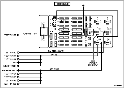
The IDM-EN output provides the shut-down control function for the fuel system by shutting off the IDM relay.




P1662 = IDM-EN circuit failure
| W: Pinpoint Tests |